如何更好地发挥气液分离器的性能和
气液分离器是一种用于将气体和液体分离的设备,它在许多工业和工程应用中起着重要作用
气液分离器堵塞的原因、影响与预防
气液分离器是工业生产中常用的设备,用于将气体和液体分离,确保系统的正常运行。然而
工厂气液分离器的工作原理
工厂气液分离器,也被称为气液分离器、气水分离器或泡沫分离器,是在工业生产过程中用
气液分离器在机电设备中的作用是什
气液分离器在机电设备中的作用是将混合的气体和液体分离开来,以确保系统的正常运行和
如何正确地进行气液分离器的安装和
正确的气液分离器的安装和布置对于其正常运行和有效分离是至关重要的。以下是一些指导
气液分离器:工业中不可或缺的重要
在工业生产和加工过程中,气体和液体的分离是一个至关重要的环节。气液分离器作为一种
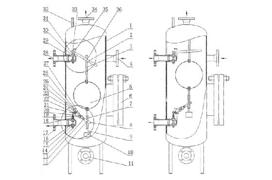
气液分离器的结构设计和材质
气液分离器(Gas-Liquid Separator)是一种用于将气体和液体分离
气液分离器的安装及应用领域介绍
气液分离器是一种用于将气体和液体分离的设备,广泛应用于各个工业领域。它能够有效地
